往復式自動抓棉機性能分析
在抓棉工藝要求上,現在往復抓棉機在抓取棉包總量上,2300mm幅寬20m長的可排100包~110包,棉束重量在500kg/h的產量時,一般可達30mg/個~50mg/個,已經達到精細抓棉、多包取用的要求。從實際生產中,我們注意到抓棉輥速度和短絨增長有一定關系,當抓棉輥速度由1650r/min下降到1300r/min時短絨率可下降1%左右;將抓棉輥速度由1565r/min降到1340r/min后,生條短絨率也由20.9%下降到19.72%,降低1.18個百分點。所以我們認為對抓棉機的要求應該是輕抓、細抓、抓勻、抓全。一是對抓取棉塊重量不宜過度要求,不是越小越好,一般控制在30mg/個~50mg/個即可;二是對減小棉塊重量,不要單從提高抓棉輥速度入手,而要在保證供應條件下,以降低抓臂往復速度,提高小車運轉率為宜。因此,在設備上,對抓棉輥傳動電機及小車往復運動電機都采用了變頻電機,通過整機變頻控制系統便于使用廠工藝調整。
往復式自動抓棉機采用變頻調速技術后,有如下幾個方面的顯著效果:
(1)具有軟起動功能。起動時電流較小,對電網沖擊小,起動時能耗大為降低。避免了啟動時的電流相當于3~7倍的額定電流,避免了不必要的電能損耗。同時減少了對電動機,變速箱等機械的沖擊,延長了相關設備的使用壽命。在工作中電機的功率因數可從0.2~0.5提高到0.9,減輕了電網和變壓器的負擔,降低線損,大量減少了無功損耗。
(2)可實現設備來回行程自動識別,同時控制往復式自動抓棉機來回行程的電機運行頻率分別可調,以改變往復式自動抓棉機來回行程的運行速度。亦可對變頻器能耗制動進行準確控制,以使變頻器更適應該運行工況。從而提高了生產效率。同時達到滿足抓棉工藝要求。
(3)往復式自動抓棉機抓棉輥采用變頻調速后可以有效控制雙抓棉輥變頻電機速度,從而可以保證對棉塊的輕
圖2采用多變頻器控制系統的往復自動抓棉機主回路
4變頻器具體的應用和參數設置
隨著現代電力電子技術的發展,lenze變頻器已是十分成熟的電氣產品,并且其價格也已經大幅度下降,在紡織設備上大量推廣變頻調速節能改造已經成為可能。
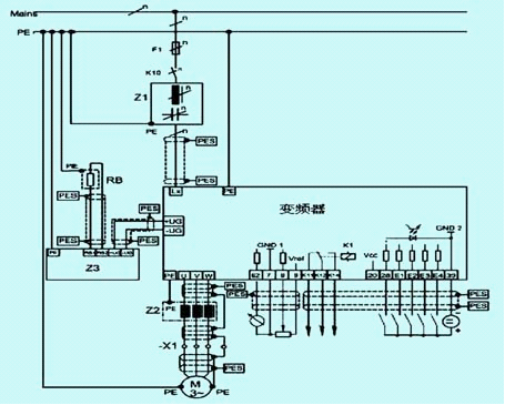
目前,在國內的紡織行業自動化設備中,采用變頻調速進行控制十分普遍。倫茨(lenze)公司是歐洲率先將變頻技術應用于交流調速系統開發的廠家,并于20世紀90年代建成了歐洲第一條全自動化變頻器生產線。它以其強大的普適性使倫茨變頻器廣泛應用于紡織印染行業的各種機械。倫茨系列變頻器可提供2倍額定轉矩、1.5倍額定電流。根據拖動與再生運行狀態極限電流的分別設定,給出每個操作點的制動保護。因此驅動系統可承受大負荷并可提供高動態性能。在5~50hz的頻率范圍內,在無速度傳感器方式下,速度控制精度可高達1%以內。兩套參數集可通過端子切換以適應不同工藝要求,每套參數集可提供4個頻率段,先進的ftc控制方式,可在任意頻率下無需制動單元,即可進行直流制動,內置pid調節器、皮帶監控(-v020版本)。lenze變頻器接線圖如圖3所示。
圖3倫茨82008210系列變頻器接線圖
往復式自動抓棉機打手變頻器,驅動及轉向變頻器主要參數具體設置如表1和表2所示。
表1往復式自動抓包機打手變頻器8216e主要參數設定表
表2往復式自動抓包機驅動及轉向變頻器8212e主要參數設定表
相關信息 







推薦企業
推薦企業
推薦企業